Audi A6 Typ 4G: Flushing Circuit Block Diagrams
Note
- The arrows in the following illustrations show the direction
of refrigerant flow during flushing (refrigerant flows in
opposite direction of flow when Air Conditioning (A/C) system is
in operation while flushing, therefore the high pressure side of
the A/C service system is connected to the low pressure
connection of the refrigerant circuit to the A/C compressor).
- These block diagrams indicate a refrigerant circuit with
restrictor and reservoir and a refrigerant circuit with
expansion valve, receiver/dryer and a second evaporator
(optional equipment on certain vehicles)
- Depending on the construction of the A/C service station,
check valves may be installed between the refrigerant circuit
and the A/C service station (to guarantee the correct direction
of refrigerant flow during flushing).
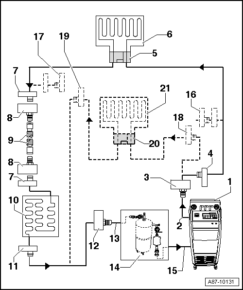
Flushing circuit on vehicles with a high-voltage system
Refrigerant Circuit with Restrictor and Reservoir.
Refrigerant Circuit with Expansion Valve, Receiver/Dryer and Second
Evaporator.
Vehicles with high-voltage system (without additional
functions of the A/C system for example on the Audi A3 e-tron, Q5 hybrid etc.).
Vehicles with a high-voltage system (with additional
functions of the A/C system such as heat pump operation for
example on the Audi Q7 e-tron etc.).
Refrigerant Circuit with Restrictor
and Reservoir
Note
On vehicles with a restrictor and reservoir, the restrictor
and reservoir are removed, the lines disconnected for removing
the restrictor are reconnected. The pipe connections to the
removed reservoir are connected with each other via two adapters
and the Refrigerant Circuits Adapter Set 2 - Adapter 31
-VAS6338/31- (from the Refrigerant Circuits Adapter Set 1
-VAS6338/1-).

1 - A/C Service Station
- With electronics and a flushing program, for example A/C Service
Station With Flushing Device. Refer to the Parts Catalog (Tools; Special
Tools and Equipment: A/C and Heating).
- If an A/C service station without a flushing program is used, the
procedure must be performed manually (evacuate, flush three times with
at least 4 kg refrigerant each and extract refrigerant again, evacuate).
2 - A/C Service Station Refrigerant Hose
- From high pressure side of A/C service station (mostly colored red)
to low pressure side connection of A/C compressor on refrigerant circuit
(larger diameter).
3 - Adapter for Connecting Low Pressure Side to Refrigerant Circuit
- There are different versions depending on vehicle. Refer to
→ Chapter "Adapter for Assembling Flushing Circuit".
- From the Refrigerant Circuits Adapter Set 1 -VAS6338/1-
4 - Low Pressure Side Connection on Refrigerant Circuit
- There are different versions depending on vehicle. Refer to
→ Chapter "Adapter for Assembling Flushing Circuit".
- On refrigerant line from A/C compressor to reservoir
5 - Connection to Reservoir
- There are different versions depending on vehicle. Refer to
→ Chapter "Adapter for Assembling Flushing Circuit".
- On refrigerant line from A/C compressor to reservoir
6 - Adapter for Bridging the Removed Reservoir
- There are different versions depending on vehicle. Refer to
→ Chapter "Adapter for Assembling Flushing Circuit".
- From the Refrigerant Circuits Adapter Set 1 -VAS6338/1-
7 - Refrigerant Charge Hose
- For example Refrigerant Circuits Adapter Set 1 - Adapter 31
-VAS6338/31- (from the Refrigerant Circuits Adapter Set 1 -VAS6338/1-)
8 - Adapter for Bridging the Removed Reservoir
- There are different versions depending on vehicle. Refer to
→ Chapter "Adapter for Assembling Flushing Circuit".
- From the Refrigerant Circuits Adapter Set 1 -VAS6338/1-
9 - Connection to Reservoir
- There are different versions depending on vehicle. Refer to
→ Chapter "Adapter for Assembling Flushing Circuit".
10 - Evaporator
11 - Component Location of Restrictor
- Restrictor is removed.
- Remove the restrictor. Refer to
→ Heating, Ventilation and Air Conditioning; Rep. Gr.87; System Overview
- Refrigerant Circuit (vehicle-specific repair manual).
12 - Bolts in Refrigerant Line
- Bolt together again after removing restrictor. Refer to
→ Heating, Ventilation and Air Conditioning; Rep. Gr.87; System Overview
- Refrigerant Circuit (vehicle-specific repair manual).
13 - Condenser
14 - High Pressure Side Connection on Refrigerant Circuit
- There are different versions depending on vehicle. Refer to
→ Chapter "Adapter for Assembling Flushing Circuit".
15 - Adapter to Connection for High Pressure Side on Refrigerant Circuit
- There are different versions depending on vehicle. Refer to
→ Chapter "Adapter for Assembling Flushing Circuit".
- From the Refrigerant Circuits Adapter Set 1 -VAS6338/1-
16 - Charge Hose for Refrigerant Circuit Flushing Device
- From connection to the high pressure side of the A/C compressor on
the refrigerant circuit (smaller diameter) to input of refrigerant
circuit flushing device.
17 - Flushing Equipment for Refrigerant Circuits
- There are different versions of the Refrigerant Circuit Flushing
Device. Refer to the Parts Catalog (Tools; Special Tools and Equipment:
A/C and Heating).
- With filter, viewing glass, safety valve, heating, refrigerant
container etc. (depending on version).
- Depending on the construction of the A/C service station and of
refrigerant circuit flushing device, a check-valve may be installed at
output of refrigerant circuit flushing device (to guarantee correct
direction of refrigerant flow during flushing).
18 - A/C Service Station Refrigerant Hose
- From the low pressure side of the service station (mostly blue) to
the output of the flushing device for refrigerant circuits.
Refrigerant Circuit with Expansion
Valve, Receiver/Dryer and Second Evaporator
Note
- This block diagram shows a refrigerant circuit with
expansion valve, receiver/dryer and second evaporator (optional
equipment on certain vehicles).
- On vehicles with an expansion valve and receiver/dryer, the
expansion valve is removed and replaced by an adapter. Depending
on the vehicle, the receiver/dryer must also be removed and line
connections to fluid reservoir be connected to each other by two
adapters and a charge hose.
- On a vehicle with only one evaporator, components from
-16- are not present or are not
needed.

1 - A/C Service Station
- With electronics and a flushing program, A/C Service Station With
Flushing Device. Refer to the Parts Catalog (Tools; Special Tools and
Equipment: A/C and Heating).
- If an A/C service station without a flushing program is used, the
procedure must be performed manually (evacuate, flush three times with
at least 4 kg refrigerant each and extract refrigerant again, evacuate).
2 - A/C Service Station Refrigerant Hose
- From high pressure side of A/C service station (mostly colored red)
to low pressure side connection of A/C compressor on refrigerant circuit
(larger diameter).
3 - Adapter for Connecting Low Pressure Side to Refrigerant Circuit
- There are different versions depending on vehicle. Refer to
→ Chapter "Adapter for Assembling Flushing Circuit".
- From the Refrigerant Circuits Adapter Set 1 -VAS6338/1-
4 - Low Pressure Side Connection on Refrigerant Circuit
- There are different versions depending on vehicle. Refer to
→ Chapter "Adapter for Assembling Flushing Circuit".
5 - Adapter for the Removed Expansion Valve
- There are different versions depending on vehicle. Refer to
→ Chapter "Adapter for Assembling Flushing Circuit".
- From the Refrigerant Circuits Adapter Set 1 -VAS6338/1-
6 - Evaporator
7 - Connection to Receiver/Dryer
- There are different versions depending on vehicle. Refer to
→ Chapter "Adapter for Assembling Flushing Circuit".
- Neither installed on vehicles with dryer cartridge in receiver/dryer
at condenser nor with receiver/dryer installed in condenser. Refer to
→ Heating, Ventilation and Air Conditioning; Rep. Gr.87; System Overview
- Refrigerant Circuit (vehicle-specific repair manual).
8 - Adapter for Bridging the Removed Receiver/Dryer
- Not required for all vehicles.
- There are different versions depending on vehicle. Refer to
→ Chapter "Adapter for Assembling Flushing Circuit".
- From the Refrigerant Circuits Adapter Set 1 -VAS6338/1-
9 - Refrigerant Charge Hose
- For example Refrigerant Circuits Adapter Set 1 - Adapter 31
-VAS6338/31- (from the Refrigerant Circuits Adapter Set 1 -VAS6338/1-)
10 - Condenser
- If a receiver/dryer with dryer cartridge is installed at the
condenser, the dryer cartridge must be removed (reseal receiver/dryer at
or in condenser). Refer to
→ Heating, Ventilation and Air Conditioning; Rep. Gr.87; System Overview
- Refrigerant Circuit or (vehicle-specific repair manual).
- If the receiver/dryer is directly installed at the condenser, the
receiver/dryer must be removed and replaced only after flushing. Refer
to
→ Heating, Ventilation and Air Conditioning; Rep. Gr.87; System Overview
- Refrigerant Circuit (vehicle-specific repair manual).
Note
On certain vehicles the receiver/dryer is integrated inside the
condenser and the dryer cartridge cannot be replaced separately and is
not available as a single part. Replace the condenser with the
receiver/dryer or dryer cartridge after flushing on these vehicles.
Refer to
→ Heating, Ventilation and Air Conditioning; Rep. Gr.87; System Overview
- Refrigerant Circuit and the Parts Catalog.
11 - High Pressure Side Connection on Refrigerant Circuit
- There are different versions depending on vehicle. Refer to
→ Chapter "Adapter for Assembling Flushing Circuit".
12 - Adapter to Connection for High Pressure Side on Refrigerant Circuit
- There are different versions depending on vehicle. Refer to
→ Chapter "Adapter for Assembling Flushing Circuit".
- From the Refrigerant Circuits Adapter Set 1 -VAS6338/1-
13 - Charge Hose for Refrigerant Circuit Flushing Device
- From connection to the high pressure side of the A/C compressor on
the refrigerant circuit (smaller diameter) to input of refrigerant
circuit flushing device.
14 - Flushing Equipment for Refrigerant Circuits
- There are different versions of the Refrigerant Circuit Flushing
Device. Refer to the Parts Catalog (Tools; Special Tools and Equipment:
A/C and Heating).
- With filter, viewing glass, safety valve, heating, refrigerant
container etc. (depending on version).
- Depending on the construction of the A/C service station and of
refrigerant circuit flushing device, a check-valve may be installed at
output of refrigerant circuit flushing device (to guarantee correct
direction of refrigerant flow during flushing).
15 - A/C Service Station Refrigerant Hose
- From the low pressure side of the service station (mostly blue) to
the output of the flushing device for refrigerant circuits.
16 - Adapter to Seal Output to Second Evaporator
- Only necessary on certain vehicles with optional equipment "second
evaporator"
- From the Refrigerant Circuits Adapter Set 1 -VAS6338/1-
17 - Adapter to Seal Output to Second Evaporator
- Only necessary on certain vehicles with optional equipment "second
evaporator"
- From the Refrigerant Circuits Adapter Set 1 -VAS6338/1-
18 - Low Pressure Side Connection on Refrigerant Circuit to Second
Evaporator
- There are different versions depending on vehicle. Refer to
→ Chapter "Adapter for Assembling Flushing Circuit".
- Only present on certain vehicles with optional equipment "second
evaporator"
19 - Connection of High Pressure Side on Refrigerant Circuit to Second
Evaporator
- There are different versions depending on the vehicle. Refer to
→ Chapter "Adapter for Assembling Flushing Circuit".
- Only present on certain vehicles with optional equipment "second
evaporator"
20 - Adapter for the Removed Expansion Valve on Second Evaporator
- There are different versions depending on the vehicle. Refer to
→ Chapter "Adapter for Assembling Flushing Circuit".
- Only necessary on certain vehicles with optional equipment "second
evaporator"
- From the Refrigerant Circuits Adapter Set 1 -VAS6338/1-
21 - Second Evaporator
- Only present on certain vehicles with optional equipment "second
evaporator"
Vehicles with high-voltage system (without additional
functions of the A/C system for example on the Audi A3 e-tron,
Q5 hybrid etc.)
Note
- The refrigerant circuit is cleaned in two flushing cycles
(first the section with the evaporator in the front heater and
A/C unit and then the section with the high-voltage battery heat
exchanger or the evaporator in the battery cooling module).
Refer to
→ Chapter "Adapter for Assembling Flushing Circuit".
- On vehicles with two evaporators or an evaporator with a
heat exchanger, disconnect second evaporator circuit from first
evaporator circuit or to the evaporator via a hand shut-off
valve and flush separately. Refer to
→ Chapter "Adapter for Assembling Flushing Circuit"
and
→ Heating, Ventilation and Air Conditioning; Rep. Gr.87; System
Overview - Refrigerant Circuit (vehicle-specific
repair manual).
- The design of the different flushing circuits for this vehicle is similar
to a vehicle with two evaporators.
Vehicles with a high-voltage system
(with additional functions of the A/C system such as heat pump
operation for example on the Audi Q7 e-tron etc.)
Note
- The refrigerant circuit is cleaned in multiple flushing
cycles. Refer to
→ Chapter "Adapter for Assembling Flushing Circuit"
and
→ Heating, Ventilation and Air Conditioning; Rep.
Gr.87; Refrigerant Circuit (Cleaning the A/C system
refrigerant circuit).
- To flush the refrigerant circuit is divided into multiple
sections and then cleaned respectively in a flushing cycle. The
division takes place by activating the installed electrically
activated valves and via the installed manually activated hand
shut-off valves. Refer to
→ Heating, Ventilation and Air Conditioning; Rep.
Gr.87; Refrigerant Circuit (Cleaning the A/C system
refrigerant circuit).
- The design of the different flushing circuits for these
vehicles is described in the respective vehicle-specific repair
manual. Refer to
→ Heating, Ventilation and Air Conditioning; Rep.
Gr.87; Refrigerant Circuit (Cleaning the A/C system
refrigerant circuit).
Electrically Driven A/C Compressor, Rinsing (Remove Refrigerant Oil)
Vehicles with a High Voltage System (Hybrid Vehicles)
Extremely Dangerous Due to High-Voltage
The high-voltage system is under high-voltage. Death or serious
bodily injury by electric shock.
- Individuals with electronic/medical life- and health sustaining
machines in or on their person cannot perform any work on high-voltage
systems. Life- and health sustaining machines are for example pain
killer pumps, implanted defibrillators, pacemakers, insulin pumps, and
hearing aids.
- Have the high-voltage system de-energized by a qualified person.
There is a Risk Of Injury from the Engine Starting Unexpectedly
On electric - hybrid vehicles an active ready mode is difficult to
identify. Parts of the body can be clamped or pulled.
- Turn off the ignition.
- Place the ignition key outside of the vehicle interior.
Risk of Damaging the High-Voltage Cables
Misuse can damage the insulation of high-voltage cables or
high-voltage connectors.
- Never support objects on the high-voltage cables and the
high-voltage connectors.
- Never support tools on the high-voltage cables and the high-voltage
connectors.
- Never sharply bend or kink the high-voltage cables.
- When connecting pay attention to the coding of the high-voltage
connectors.
- For all procedures on vehicles with high-voltage system pay
attention to the additional warning message for these vehicles.
Refer to
→ Chapter "Warnings when Working on Vehicles with High Voltage
System".
- If procedures are necessary near components of the
high-voltage system "perform a visual inspection of the damage
of the high-voltage components and lines". Refer to
→ Chapter "Performing a Visual Inspection of Damage to High
Voltage Components and Cables".
- If work on the components of the high-voltage system is
necessity, de-energize the high-voltage system. Refer to
→ Rep. Gr.93; High-Voltage System, De-Energizing or
→ Electrical Equipment; Rep. Gr.93; High-Voltage System,
De-Energizing.
- Charge the vehicle battery, for example, using the Battery
Charger -VAS5904- in the battery support mode to minimize the
number of automatic starts during the test- and measuring
procedures while the ready mode is active. Refer to
→ Electrical Equipment General Information; Rep. Gr.27; Battery;
Charging the Battery and
→ Electrical Equipment; Rep. Gr.93; General Notes for Working on
the High Voltage System.
- Move the selector level into position "P", activate the
parking brake and arrange the necessary tools for testing and
measuring procedures that require the ready mode to be active or
that require the ignition to be on, so that they cannot come
into contact with the turning components in the engine and so
that they are not in the vicinity of the turning components of a
running engine.
Note
- Also move the selector lever into position "P" and activate
the parking brake for testing and measuring procedures which
require the ignition to be on, but do not require the ready mode
to be active.
- The ready mode is displayed in the Instrument Cluster
Control Module -J285- above the "powermeter". Refer to Owner's
Manual.
- Activate and deactivate the ready mode. Refer to Owner's
Manual (consult the display in the Instrument Cluster Control
Module -J285-).
General notes to remove the refrigerant oil from the
electrically driven A/C compressor (by flushing).
Note
- Electrically driven A/C compressors cannot have the
refrigerant oil poured out in the same manner as a mechanically
driven A/C compressor. There is no drain plug and because it is
installed inside defending on the version only a specialized
part or no refrigerant oil can be poured out. Depending on the
version and the storage of the A/C compressor there remains when
pouring our approximately 30 to 80 cm 3
refrigerant oil in the A/C compressor (the electrically driven
A/C compressor cannot be turned). For this reason, the A/C
compressor is to be flushed to remove the refrigerant oil and to
determine the amount of refrigerant oil in the A/C compressor,
depending on the complaint. Refer to
→ Chapter "Compressor, Replacing without the Need for Flushing
Refrigerant Circuit".
- The refrigerant oil can be removed by flushing in the flow
direction for electrically driven A/C compressors (because of
the installed valve it is not possible to flush against the flow
direction).
- To flush, arrange the A/C compressor so that the connection
for the refrigerant line on the high pressure side is as low as
possible.
- The electrically driven A/C compressor is to be flushed
when, there is dirt, too much refrigerant oil is in the
refrigerant circuit, or is contaminated (with moisture debris)
and to remove refrigerant oil from the A/C compressor. In these
cases the refrigerant circuit must also be flushed, so that it
will be cleaned and the correct refrigerant oil quantity for the
refrigerant circuit can be set. Refer to
→ Chapter "Refrigerant Oil Capacities".
- If the electrically driven A/C compressor is replaced, it is
not always necessary to flush the coolant circuit. The amount of
refrigerant oil found in the removed A/C compressor can be
removed by flushing the A/C compressor. Pour the refrigerant oil
out of the new A/C compressor so that only the amount remains
(plus 10 cm 3) as before the old A/C
compressor was flushed out. Refer to
→ Chapter "Compressor, Replacing without the Need for Flushing
Refrigerant Circuit".
- To remove the refrigerant oil from the removed A/C
compressor the refrigerant oil must be flushed from the replaced
A/C compressors and the removed about measured (Empty the used
oil collection from the A/C service station before flushing).
Pour the refrigerant oil out of the new A/C compressor so that
only the amount or refrigerant oil remains (plus 10 cm
3) in the new A/C compressor as the
amount of flushed out refrigerant oil from the old A/C
compressor. Dispose of the refrigerant oil removed from the
defective and the new A/C compressor and poured out refrigerant
oil from the new A/C compressor.
- In not enough refrigerant oil can be poured out from the A/C
compressor to be installed, flush the new A/C compressor. Fill
the A/C compressor to be installed in after flushing with as
much new refrigerant oil as was flushed from the removed A/C
compressor. Example: from the removed A/C compressor 120 cm
3 refrigerant oil removed in the new
A/C compressor to be installed there are 200 cm
3. Refer to the data plate and
→ Chapter "Refrigerant Oil Capacities". Then from the
A/C compressor to be installed 110 cm 3
(120 cm 3 minus 10 cm
3) must be poured out so that the
refrigerant oil quantity in the refrigerant circuit after
installing is correct. If the required amount of refrigerant oil
cannot be poured out, flush the A/C compressor to be installed.
In the new A/C compressor as much refrigerant oil is to be
filled as was flushed out of the old A/C compressor.
Flush the Electrically Driven A/C
Compressor

1 - A/C Service Station
- With electronics and a flushing program, A/C Service Station With
Flushing Device. Refer to the Parts Catalog (Tools; Special Tools and
Equipment: A/C and Heating).
- If an A/C service station without a flushing program is used, the
procedure must be performed manually (evacuate, flush three times with
at least 2 kg refrigerant each and extract refrigerant again, evacuate).
2 - A/C Service Station Refrigerant Hose
- From high pressure side of A/C service station (mostly colored red)
to low pressure side connection of A/C compressor on refrigerant circuit
(larger diameter).
3 - Adapter to the Connection for the Low Pressure Side on the A/C
Compressor
- There are different versions depending on vehicle. Refer to
→ Chapter "Adapter for Assembling Flushing Circuit".
- Use the adapter from the Refrigerant Circuits Adapter Set 1
-VAS6338/1- (here the Refrigerant Circuits Adapter Set 2 - Adapter 41
-VAS6338/41-).
4 - Refrigerant Line
- To the A/C compressor connection on the adapter. Refer to -item 3-
Note
- Only use the refrigerant line when the Refrigerant Circuits Adapter
Set 2 - Adapter 41 -VAS6338/41- is not available.
- If the Refrigerant Circuits Adapter Set 2 - Adapter 41 -VAS6338/41-
is not available to remove the flushing circuit, for example remove the
refrigerant lines to the condenser, from the vehicle (or use a
refrigerant line with the part number 7L6 820 744 AD). Refer to the
Parts Catalog).
5 - Electrically-Driven A/C Compressor
- The A/C compressor is flushed in the flow direction (from the low
pressure side input to the high pressure side output)
- So that as much refrigerant oil as possible is flushed out from the
A/C compressor, the A/C compressor must be positioned so that the high
pressure side output is as low as possible
6 - Refrigerant Line
- To the A/C compressor connection on the adapter. Refer to -item 7-
Note
- Only use the refrigerant line when the Refrigerant Circuits Adapter
Set 2 - Adapter 40 -VAS6338/40- is not available.
- If the Refrigerant Circuits Adapter Set 2 - Adapter 40 -VAS6338/40-
is not available to remove the flushing circuit use for example on a
refrigerant line with the part number 7L6 820 721 BF or 4G0 260 701 AB.
Refer to the Parts Catalog.
7 - Adapter to the Connection for the High Pressure Side on the
Refrigerant Circuit
- There are different versions depending on vehicle. Refer to
→ Chapter "Adapter for Assembling Flushing Circuit".
- Use the adapter from the Refrigerant Circuits Adapter Set 1
-VAS6338/1- (here the Refrigerant Circuits Adapter Set 2 - Adapter 40
-VAS6338/40-).
8 - Charge Hose for Refrigerant Circuit Flushing Device
- From connection to the high pressure side of the A/C compressor on
the refrigerant circuit (smaller diameter) to input of refrigerant
circuit flushing device.
9 - Flushing Equipment for Refrigerant Circuits
- There are different versions of the Refrigerant Circuit Flushing
Device. Refer to the Parts Catalog (Tools; Special Tools and Equipment:
A/C and Heating).
- With filter, viewing glass, safety valve, heating, refrigerant
container etc. (depending on version).
- Depending on the construction of the A/C service station and of
refrigerant circuit flushing device, a check-valve may be installed at
output of refrigerant circuit flushing device (to guarantee correct
direction of refrigerant flow during flushing).
10 - A/C Service Station Refrigerant Hose
- From the low pressure side of the service station (mostly blue) to
the output of the flushing device for refrigerant circuits.
Adapter for Assembling Flushing Circuit
- Various adapters which are required to connect the Air
Conditioning (A/C) service station to the refrigerant circuit
for flushing and to bridge the removed receiver/dryer or
reservoir and expansion valve (specific to vehicle) are in the
following table.
- Using a charge hose with 5/8 -18 UNF connections (short
version, for example Refrigerant Circuits Adapter Set 1 -
Adapter 31 -VAS6338/31-), connect the two adapters (contained in
Refrigerant Circuits Adapter Set 1 -VAS6338/1-) which have been
installed for the removed reservoir or receiver/dryer.
- If a flushed refrigerant circuit is not reassembled
immediately after flushing, adapters remain at connections and
seal the connections at the adapters using Refrigerant Circuits
Adapter Set 1 - Adapter 30 -VAS6338/30- (from Refrigerant
Circuits Adapter Set 1 -VAS6338/1-).
- Depending on the version of the compressor and time period
of production, different connection and sealing techniques can
be found for the refrigerant circuit. Refer to
→ Heating, Ventilation and Air Conditioning; Rep. Gr.87; System
Overview - Refrigerant Circuit (vehicle-specific
repair manual).
- Beginning from production year 2006, the name of the "Zexel"
A/C compressor was changed from "Zexel" to "Valeo".
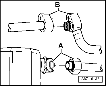
Block or screw connections
- Screw connection -A-
- Block connection -B-
Block connections with different types of seals

- Block connection with radially sealed connection
-A- (with plastic or metal guide
-B-)
- Block connection with axial sealing connection
-C-

Audi A1 and Audi A2

Note
- The receiver/dryer may be attached to or integrated in the
condenser on the Audi A1/S1, depending on the version of the
condenser. A dryer cartridge is installed in the integrated
receiver/dryer and can be replaced separately. After flushing,
the attached receiver/dryer (introduction still open) must be
replaced after the flushing. Refer to the Parts Catalog and
→ Heating, Ventilation and Air Conditioning; Rep. Gr.87; System
Overview - Refrigerant Circuit (vehicle-specific
repair manual).
- There are different versions of the A/C unit (different
heater core and sears different expansion valve etc.) depending
on time period of production and from the VIN number on Audi
A1/S1. Refer to the Parts Catalog. For vehicles with the type
key "8X1" and "8XA" in the VIN number an expansion valve is
installed, on those where both refrigerant lines are attached
above, here the Refrigerant Circuits Adapter Set 1 - Adapter 34
-VAS6338/34- fits. For vehicles with the type key "8XF" and "8XK" in the VIN number an expansion valve is installed, on
those where both refrigerant lines are attached below, here the
Refrigerant Circuits Adapter Set 1 - Adapter 39 -VAS6338/39-
fits. Refer to
→ Heating, Ventilation and Air Conditioning; Rep.
Gr.87; Refrigerant Circuit; Expansion Valve, Removing and
Installing (vehicle-specific repair manual).
Audi A3, Audi Q3 and Audi TT


Note
- The version of the receiver/dryer on the Audi A3, Audi Q3
and Audi TT will differ depending on the manufacturer of the
condenser. An Audi TT (8J_) from MY 2007 with a 5-cylinder
engine has a different condenser version than on models with a
4- or 6-cylinder engine. The receiver/dryer is, for example,
inside the condenser. The integrated receiver/dryer has a dryer
cartridge that is no longer available as a replacement part. If
there are complaints, then it is necessary to replace the
complete condenser. Refer to the Parts Catalog and
→ Heating, Ventilation and Air Conditioning; Rep. Gr.87; System
Overview - Refrigerant Circuit (vehicle-specific
repair manual).
- If the receiver/dryer or dryer cartridge is integrated in
the condenser, then it cannot be replaced separately or is not
available as a single part, and the condenser must be replaced.
Refer to
→ Heating, Ventilation and Air Conditioning; Rep. Gr.87; System
Overview - Refrigerant Circuit (vehicle-specific
repair manual) and the Parts Catalog.
Audi A3 e-tron


Note
- On the Audi A3 e-tron the refrigerant circuit is flushed in
two sections. In the first flushing cycle, the adapter, which is
installed for the Heater and A/C Unit Refrigerant Cut-Off Valve
-N541-, is opened and the adapter, which is installed for the
High Voltage Battery Heater Core Refrigerant Cut-Off Valve
-N542- is closed. Thus the refrigerant circuit with the
evaporator in the A/C unit is flushed. In the second flushing
cycle, the adapter, which is installed for the Heater and A/C
Unit Refrigerant Cut-Off Valve -N541-, is closed and the
adapter, which is installed for the High Voltage Battery Heater
Core Refrigerant Cut-Off Valve -N542- is opened. From this the
refrigerant circuit with the evaporator in the high voltage
battery heat exchanger is flushed. Refer to
→ Heating, Ventilation and Air Conditioning; Rep. Gr.87; System
Overview - Refrigerant Circuit (vehicle-specific
repair manual).
- This illustration shows a refrigerant line
-A- with a permanently installed
restrictor -B- (without a strainer)
This refrigerant line is drilled with a suitable drill 5.0 mm to
flush the refrigerant circuit (an inserted restrictor is
removed) and cleaned in the flushing circuit before installing.
The drilled refrigerant line is replaced after flushing. Refer
to the Parts Catalog.
- The diameter of the illustrated variable orifice
-B- is approximately 0.7 mm.
Depending on the version of the refrigerant line this
constriction is either installed fixed in the refrigerant line
or only inserted. For the inserted version a strainer for
flowing deposits may be installed, which can be blocked by the
variable orifice.
- The version of the receiver/dryer on the Audi A3 will differ
depending on the manufacturer of the condenser. The
receiver/dryer is, for example, inside the condenser. The
integrated receiver/dryer has a dryer cartridge that is no
longer available as a replacement part. If there are complaints,
then it is necessary to replace the complete condenser. Refer to
the Parts Catalog and
→ Heating, Ventilation and Air Conditioning; Rep. Gr.87; System
Overview - Refrigerant Circuit (vehicle-specific
repair manual).
- If the receiver/dryer or dryer cartridge is integrated in
the condenser, then it cannot be replaced separately or is not
available as a single part, and the condenser must be replaced.
Refer to
→ Heating, Ventilation and Air Conditioning; Rep. Gr.87; System
Overview - Refrigerant Circuit (vehicle-specific
repair manual) and the Parts Catalog.

Audi 80, Audi 90, Audi Coupe, Audi Cabriolet and Audi A4
.png)
.png)
.png)
.png)
Note
- There are different versions of the receiver/dryer on the
Audi A4 (8K_) from MY 2008, depending on the condenser
manufacturer. Refer to
→ Heating, Ventilation and Air Conditioning; Rep. Gr.87; System
Overview - Refrigerant Circuit (vehicle-specific
repair manual). The receiver/dryer may be attached to or
integrated in the condenser, depending on the version of the
condenser. The integrated receiver/dryer has a dryer cartridge
that is no longer available as a replacement part. In the event
there is a complaint on a vehicle with this condenser, the
condenser must be completely replaced. Refer to the Parts
Catalog.
- If the receiver/dryer or dryer cartridge is integrated in
the condenser, then it cannot be replaced separately or is not
available as a single part, and the condenser must be replaced.
Refer to
→ Heating, Ventilation and Air Conditioning; Rep. Gr.87; System
Overview - Refrigerant Circuit (vehicle-specific
repair manual) and the Parts Catalog.
Audi A5 Coupe and Sportback, Audi Q5, Audi A5 Cabriolet
.png)
Note
- There are different versions of the receiver/dryer on this
vehicle, depending on the condenser manufacturer. Refer to
→ Heating, Ventilation and Air Conditioning; Rep. Gr.87; System
Overview - Refrigerant Circuit (vehicle-specific
repair manual). The receiver/dryer may be attached to or
integrated in the condenser, depending on the version of the
condenser. The integrated receiver/dryer has a dryer cartridge
that is no longer available as a replacement part. In the event
there is a complaint on a vehicle with this condenser, the
condenser must be completely replaced. Refer to the Parts
Catalog.
- If the receiver/dryer or dryer cartridge is integrated in
the condenser, then it cannot be replaced separately or is not
available as a single part, and the condenser must be replaced.
Refer to
→ Heating, Ventilation and Air Conditioning; Rep. Gr.87; System
Overview - Refrigerant Circuit (vehicle-specific
repair manual) and the Parts Catalog.
Audi Q5 Hybrid
.png)
.png)
.png)
Note
- In vehicles with two evaporators, the refrigerant circuit is
flushed in two/three work steps.
- Currently the expansion valves on the evaporator in the A/C
unit and on the evaporator in the battery cooling module have
the same connections (only the control characteristics and those
on the Hybrid Battery Refrigerant Shut-Off Valve 2 -N517- are
different).
- The refrigerant circuit cannot be rinsed with a Hybrid
Battery Refrigerant Shut-Off Valve 1 -N516- installed in the
circuit to the evaporator in the A/C unit. The Hybrid Battery
Refrigerant Shut-Off Valve 1 -N516- is in a constricted location
and prevents the refrigerant from reaching a sufficient flow
speed. If a Shut-Off Valve -VAS6338/42- is available, install it
for the Hybrid Battery Refrigerant Shut-Off Valve 1 -N516- and
open. If the Shut-Off Valves -VAS6338/42- are not available, but
there are two A/C Adapter Set - Adapters 5 -VAG1785/5- the
circuit with the evaporator in the A/C unit can be rinsed in one
work procedure (reassemble the circuit with a filler hose and
two A/C Adapter Set - Adapters 5 -VAG1785/5-). If the Shut-Off
Valves -VAS6338/42- is not available and there is only one A/C
Adapter Set - Adapters 5 -VAG1785/5- available, the circuit must
be flushed in two steps. From the low pressure connection on the
A/C compressor via the evaporator in the A/C unit up to the
connection for the removed Hybrid Battery Refrigerant Shut-Off
Valve 1 -N516- and from the connection for the removed Hybrid
Battery Refrigerant Shut-Off Valve 1 -N516- via the condenser to
the high pressure connection on the A/C compressor.
- There are different versions of the receiver/dryer on this
vehicle, depending on the condenser manufacturer. Refer to
→ Heating, Ventilation and Air Conditioning; Rep. Gr.87; System
Overview - Refrigerant Circuit (vehicle-specific
repair manual). The receiver/dryer may be attached to or
integrated in the condenser, depending on the version of the
condenser. The integrated receiver/dryer has a dryer cartridge
that is no longer available as a replacement part. In the event
there is a complaint on a vehicle with this condenser, the
condenser must be completely replaced. Refer to the Parts
Catalog.
- If the receiver/dryer or dryer cartridge is integrated in
the condenser, then it cannot be replaced separately or is not
available as a single part, and the condenser must be replaced.
Refer to
→ Heating, Ventilation and Air Conditioning; Rep. Gr.87; System
Overview - Refrigerant Circuit (vehicle-specific
repair manual) and the Parts Catalog.
Audi 100, Audi A6 (4A_, 4B_ and 4F_), Audi allroad and Audi
V8
.png)
.png)
Note
The specifications for the Audi A6 (4F_) from MY 2005 also
apply to the Audi S6 and Audi RS 6.
Audi A6 (4G_ or 4X_ for China), Audi A7 (4G_ or 4X_ for
China)

Note
- The type designation 4X_ is used instead of the type
designation 4G_ for specific versions in China
- There are different versions of the receiver/dryer on this
vehicle, depending on the condenser manufacturer. Refer to
→ Heating, Ventilation and Air Conditioning; Rep. Gr.87; System
Overview - Refrigerant Circuit (vehicle-specific
repair manual) and the Parts Catalog.
- If the receiver/dryer or dryer cartridge is integrated in
the condenser, then it cannot be replaced separately or is not
available as a single part, and the condenser must be replaced.
Refer to
→ Heating, Ventilation and Air Conditioning; Rep. Gr.87; System
Overview - Refrigerant Circuit (vehicle-specific
repair manual) and the Parts Catalog.
Audi A6 Hybrid




Note
- The type designation 4X_ is used instead of the type
designation 4G_ for specific versions in China
- In vehicles with two evaporators, the refrigerant circuit is
flushed in two/three work steps.
- Currently the expansion valve on the evaporator in the A/C
unit and on the evaporator in the battery cooling module have
the same connections (only the control characteristics and those
on the Hybrid Battery Refrigerant Shut-Off Valve 2 -N517- are
different).
- The refrigerant circuit cannot be rinsed with a Hybrid
Battery Refrigerant Shut-Off Valve 1 -N516- installed in the
circuit to the evaporator in the A/C unit. The Hybrid Battery
Refrigerant Shut-Off Valve 1 -N516- is in a constricted location
and prevents the refrigerant from reaching a sufficient flow
speed. If a Shut-Off Valve -VAS6338/42- is available, install it
for the Hybrid Battery Refrigerant Shut-Off Valve 1 -N516- and
open. If the Shut-Off Valves -VAS6338/42- are not available, but
there are two A/C Adapter Set - Adapters 5 -VAG1785/5- the
circuit with the evaporator in the A/C unit can be rinsed in one
work procedure (reassemble the circuit with a filler hose and
two A/C Adapter Set - Adapters 5 -VAG1785/5-). If the Shut-Off
Valves -VAS6338/42- is not available and there is only one A/C
Adapter Set - Adapters 5 -VAG1785/5- available, the circuit must
be flushed in two steps. From the low pressure connection on the
A/C compressor via the evaporator in the A/C unit up to the
connection for the removed Hybrid Battery Refrigerant Shut-Off
Valve 1 -N516- and from the connection for the removed Hybrid
Battery Refrigerant Shut-Off Valve 1 -N516- via the condenser to
the high pressure connection on the A/C compressor.
- There are different versions of the receiver/dryer on this
vehicle, depending on the condenser manufacturer. Refer to
→ Heating, Ventilation and Air Conditioning; Rep. Gr.87; System
Overview - Refrigerant Circuit (vehicle-specific
repair manual). The receiver/dryer may be attached to or
integrated in the condenser, depending on the version of the
condenser. The integrated receiver/dryer has a dryer cartridge
that is no longer available as a replacement part. In the event
there is a complaint on a vehicle with this condenser, the
condenser must be completely replaced. Refer to the Parts
Catalog.
- If the receiver/dryer or dryer cartridge is integrated in
the condenser, then it cannot be replaced separately or is not
available as a single part, and the condenser must be replaced.
Refer to
→ Heating, Ventilation and Air Conditioning; Rep. Gr.87; System
Overview - Refrigerant Circuit (vehicle-specific
repair manual) and the Parts Catalog.
- On the Audi A6 hybrid it can be helpful to remove both
refrigerant lines in the engine compartment from the inner heat
exchanger to flush the components in the battery cooling module
and the related refrigerant lines. Then the necessary adapter
and related refrigerant hoses can be installed and remove more
easily. Refer to
→ Heating, Ventilation and Air Conditioning; Rep.
Gr.87; Refrigerant Circuit; System Overview - Refrigerant
Circuit.
- If on the Audi A6 hybrid the knurled nut of the filler hose
on the refrigerant line to the evaporator in the battery cooling
module installed Refrigerant Circuits Adapter Set 1 - Adapter 3
-VAS6338/3- cannot be installed on the connection (depending of
the tolerance on the separation of the refrigerant pipe on the
connection) the refrigerant pipe can be carefully bent
approximately 1 mm to the side.
Audi A8





Note
- In vehicles with two evaporators, the refrigerant circuit is
flushed in two work steps.
- Currently the front and rear expansion valves have the same
connections (only the control characteristics are different)
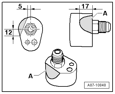
Drill an additional hole in the Refrigerant Circuits Adapter
Set 1 - Adapter 5 -VAS6338/5- and -VAS6338/11-.
- Drill a hole -A- in addition to
the already existing hole (the dimensions in the illustration
are given in mm).
Rework the Refrigerant Circuits Adapter Set 1 - Adapter 3
-VAS6338/3-

- Sand off or file off the Refrigerant Circuits Adapter Set 1
- Adapter 3 -VAS6338/3- near -A-
without bending the refrigerant pipe (dimensions are in mm).

Audi A8 Hybrid


Note
- In vehicles with two evaporators, the refrigerant circuit is
flushed in two/three work steps.
- Currently the expansion valve on the evaporator in the A/C
unit and on the evaporator in the battery cooling module do not
have the same connections.
- The refrigerant circuit cannot be rinsed with a Hybrid
Battery Refrigerant Shut-Off Valve 1 -N516- installed in the
circuit to the evaporator in the A/C unit. The Hybrid Battery
Refrigerant Shut-Off Valve 1 -N516- is in a constricted location
and prevents the refrigerant from reaching a sufficient flow
speed. If a Shut-Off Valve -VAS6338/42- is available, install
and open it for the Hybrid Battery Refrigerant Shut-Off Valve 1
-N516-. If the Shut-Off Valve -VAS6338/42- is not available, but
there are two A/C Adapter Set - Adapters 5 -VAG1785/5- and the
circuit with the evaporator in the A/C unit can be rinsed in one
work procedure (reassemble the circuit with a filler hose and
two A/C Adapter Set - Adapters 5 -VAG1785/5-). If the Shut-Off
Valves -VAS6338/42- is not available and there is only one A/C
Adapter Set - Adapters 5 -VAG1785/5- available, the circuit must
be flushed in two steps. From the low pressure connection on the
A/C compressor via the evaporator in the A/C unit up to the
connection for the removed Hybrid Battery Refrigerant Shut-Off
Valve 1 -N516- and from the connection for the removed Hybrid
Battery Refrigerant Shut-Off Valve 1 -N516- via the condenser to
the high pressure connection on the A/C compressor.
- There are different versions of the receiver/dryer on this
vehicle, depending on the condenser manufacturer. Refer to
→ Heating, Ventilation and Air Conditioning; Rep. Gr.87; System
Overview - Refrigerant Circuit (vehicle-specific
repair manual). The receiver/dryer may be attached to or
integrated in the condenser, depending on the version of the
condenser. The integrated receiver/dryer has a dryer cartridge
that is no longer available as a replacement part. In the event
there is a complaint on a vehicle with this condenser, the
condenser must be completely replaced. Refer to the Parts
Catalog.
- If the receiver/dryer or dryer cartridge is integrated in
the condenser, then it cannot be replaced separately or is not
available as a single part, and the condenser must be replaced.
Refer to
→ Heating, Ventilation and Air Conditioning; Rep. Gr.87; System
Overview - Refrigerant Circuit (vehicle-specific
repair manual) and the Parts Catalog.
Audi Q7, Audi Q7 e-tron


Note
In vehicles with two evaporators, the refrigerant circuit is
flushed in two work steps.


Note
- In vehicles with two evaporators, the refrigerant circuit is
flushed in two work steps.
- On vehicles with two evaporators, the refrigerant circuit
with the evaporator in the front of the A/C unit is flushed
first. So that the refrigerant flows in a fixed direction when
flushing, the refrigerant circuit to the second evaporator (in
rear of A/C unit) must be blocked off. This is done by removing
the expansion valve in the refrigerant lines to the second
evaporator and installing the Refrigerant Circuits Adapter Set 1
- Adapter 43 -VAS6338/43- (closed adapter). After the
refrigerant circuit with the evaporator is flushed, switch both
adapters Refrigerant Circuits Adapter Set 1 - Adapter 43 -
VAS6338/43- and Refrigerant Circuits Adapter Set 1 - Adapter 44
- VAS6338/44- and flush the refrigerant circuit with the
evaporator in the rear of the A/C unit.

Note
- On the Audi Q7 e-tron the refrigerant circuit is flushed in
four steps (flushing circuit). Refer to
→ Heating, Ventilation and Air Conditioning; Rep.
Gr.87; Refrigerant Circuit (Cleaning the A/C system
refrigerant circuit).
- So that the entire refrigerant circuit can be flushed, on
the Audi Q7 e-tron not only the installed shut-off valve must be
positioned correctly (opened or closed). Additionally the
electrically activated valves (in the valve block) must be
positioned correctly. The activation of the electric valves
takes place via different routines which are stored in the
respective control module (for example in the Thermal Management
Control Module -J1024-). Refer to
→ Heating, Ventilation and Air Conditioning; Rep.
Gr.87; Refrigerant Circuit (Cleaning the A/C system
refrigerant circuit).
- To flush on the Audi Q7 e-tron the refrigerant circuit is
divided into multiple sections and then cleaned respectively in
a flushing cycle. The division takes place by activating the
installed electrically activated valves and via the installed
manually activated hand shut-off valves. Refer to
→ Heating, Ventilation and Air Conditioning; Rep.
Gr.87; Refrigerant Circuit (Cleaning the A/C system
refrigerant circuit) use the Vehicle Diagnostic Tester in the
"Guided Fault Finding" function.
- The design of the different flushing circuits for the Q7 e-tron
is described in the respective vehicle-specific repair manual.
Refer to
→ Heating, Ventilation and Air Conditioning; Rep.
Gr.87; Refrigerant Circuit (Cleaning the A/C system
refrigerant circuit).
Audi R8

Note
- The A/C compressor can only be removed when the engine is
removed on the Audi R8. The refrigerant lines must be removed in
order to be able to flush the refrigerant circuit. Refer to
→ Heating, Ventilation and Air Conditioning; Rep. Gr.87 ; System
Overview - Refrigerant Circuit (vehicle-specific
repair manual). With the A/C compressor installed the
refrigerant oil quantity in the A/C compressor cannot be
emptied, For this reason flushing the refrigerant circuit with
the A/C compressor installed would not be productive.
- Both installed condensers are flushed in opposite direction
of the refrigerant flow direction.

Note
- Depending on the engine, the A/C compressor can only be
removed when the engine is removed on the Audi R8. The
refrigerant lines must be removed in order to be able to flush
the refrigerant circuit. Refer to
→ Heating, Ventilation and Air Conditioning; Rep. Gr.87 ; System
Overview - Refrigerant Circuit (vehicle-specific
repair manual). With the A/C compressor installed the
refrigerant oil quantity in the A/C compressor cannot be
emptied, For this reason flushing the refrigerant circuit with
the A/C compressor installed would not be productive.
- Both installed condensers are flushed in opposite direction
of the refrigerant flow direction.
- A short version of the filler hose is also included in the
Refrigerant Circuits Adapter Set 1 -VAS6338/1-.
- The receiver/dryer could potentially be flushed but it will
take too much refrigerant because of its large internal volume;
the receiver/dryer would ice-up too much when extracting the
refrigerant, the refrigerant would evaporate too slowly and
extraction would be prolonged too much.
READ NEXT:
General Information
Vehicles with a High Voltage System (Hybrid Vehicles)
Extremely Dangerous Due to High-Voltage
The high-voltage system is under high-voltage. Death or serious
bodily injury by elec
Possible Refrigerant Circuit Concerns
Test Requirements
Electrical Equipment, vacuum system and air duct
fault-finding has not revealed any faults. Refer to Guided Fault
Finding for the A/C system
General Information
Vehicles with a High Voltage System (Hybrid Vehicles)
Extremely Dangerous Due to High-Voltage
The high-voltage system is under high-voltage. Death or serious
bodily injury by elec
SEE MORE:
Lock Carrier Trim Panel, Removing and Installing, Sedan
Special tools and workshop equipment
required
Pry Lever -80-200-
Omega Clip Tool -T40280-
Removing
- A6 hybrid: remove the luggage compartment floor covering.
Refer to
→ Chapter "Luggage Compartment Floor, Removing and Instal
Component Location Overview - Seat Versions
Note
In the illustration, seats in a sedan model with a fixed backrest is
shown.
1 - Front Passenger Seat
Standard seat/Sport seat/Super Sport seat (manual/power)
Vehicles with:
Seat/backrest heating
Lumbar Support
Storage Compartm